人家都是简易,我是简陋。
偶然在坛友那里买到一个旧的测向机,PJ80的。还能用的。寻思做个信号源吧,顺道也算是个80m波段的QRP。
翻查了些资料,E类的末级比较高效,电路简单。本着能省则省的原则,尽量简化制作(元件少,连线也要少)。还有些不凑手的器件,就找出一堆废旧板子拆件。
自动发莫尔斯电码,就用随手找到的最小的单片机。
最后定稿的电路图分三个部分,
1、控制部分

ARDF80MSCH_1.gif
单片机的下载线还是早年BA1FB那个,在我的老电脑上还好用。
用了一个电位器,ADC以后作为调整发码速度的,这样就不用那么多按钮。
蜂鸣器出个声,近处可以人耳测向,哈哈。(可关掉,用那个按钮拍发一串密码:-))
然后就是NPN,PNP组成的键控电路,在第二部分图纸上用一个电容延迟开关速度,没有仔细选参数,现在这样听着还算干净。
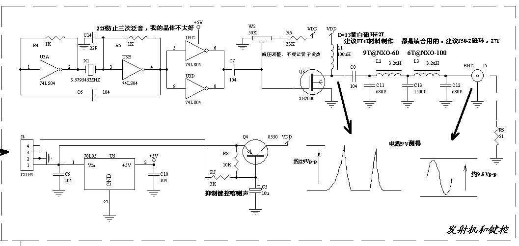
2、发射部分
ARDF80MSCH_2.gif

频率由一个3.57晶体产生,我这晶体有年头了,底下是胶木的,折断腿以后费了劲焊上粘住。辛苦的手工。
这块板子单独用78L05稳压,因为手头正好有。 其实一个晶体管做振荡,元件数量也很少,也是手头有啥用啥不讲究了。
振荡缓冲以后是一个2N7000,这个淘宝上买的。有vashy的 仙童的 国产长电的, 价格相差悬殊。 使用的是号称仙童FSC的。比较各厂家datasheet,输入结电容还是有点差异的,不过很小。大胆用2毛多国产的吧(希望有人试试相同电路,回复一下)
还有个更好的型号是BS170,贵一点,功率大一些,早期航模舵机里面常用,现在不知哪里能拆到。IRF510,论坛讨论比较多,用上的话能出大功率。
偏压那个调整感觉没用,驱动足够就完了呗。 有个接地的电阻很必要,起码不烧管子了。 这种洞洞板手工最怕坏元件,拆下来很麻烦。
电感也是比较凑合,前几年坛上还有交易版块时候,买的100uH电感,黄白磁环,但是那个黄色不是-6材料那种,算下来52圈100uH,导磁率应该是84,AL值36nH/tt,不知什么材料。应该是开关电源的吧。
这个计算软件很不直观,输入顺序应该是D,d,h(尺寸),N(圈数),L(测得电感量),然后按一下“导磁率”,最后按一下“AL值”。 这是不明磁环的计算方法。
soft.GIF
LPF没舍得用铁粉芯,搜罗了NXO-100和NXO-60的,随手就用上了,正好圈数比较少,看起来也像那么回事。功率又小,就这样了。
电容是到处拆的,看起来很炫。其实就瓷片就可以。毕竟是80m波段,一切好做。
做好的两块电路板是这样的。分开焊接,是因为比较简单。
bd2.jpg



TWOBD.jpg
初步测试只用了示波器,看到电路图画的那种波形,输出真的很正弦,LPF很保守的参数,想要功率大点,可以再减少点电感量。
OUTSIN.jpg

键控没法看,示波器看这样一点也不好,实际听起来还好。
OSC_KEY.jpg

3、电池
ARDF80MSCH_3.gif


也是收来的旧货,有一次在广坛买的矿灯电池,拆开有三个并联的,改成串联。 这样要小心制作,短路可不是好玩的,我有一组改在遥控车上,在草丛里走不动了再推杆,电池镍片就烧红了,冒烟打火的挺吓人。
有平衡充,也学商品电池引出4针插头。
电源接头用的圆筒插头座,都是带线的,淘宝买的。 以便接上交流适配器用。 现在这个电路,没有足够的电源滤波,实际接上充电器用的时候,信号声音很不纯正。
下面是拆的电路板,和制作中唯二的两样工具:电烙铁和一个生锈的小剪刀。其他还有牙齿和指甲,你懂的。
USED_TOOL.jpg

结构方面,是有难度,也是受伤(本意,手上划伤)最多的,用了偷懒的的办法:封闭容器+泡沫填充固定。 只有BNC插座是剪刀捅个窟窿,502沾上。其他都是切割泡沫,塞得紧紧的,